中文(Chinese)
|
英文(English)
|
日文(Japanese)
JFE简介
JFE企业理念
工艺流程
产品展示
先进的工艺设备
UN
注意事项
联系我们
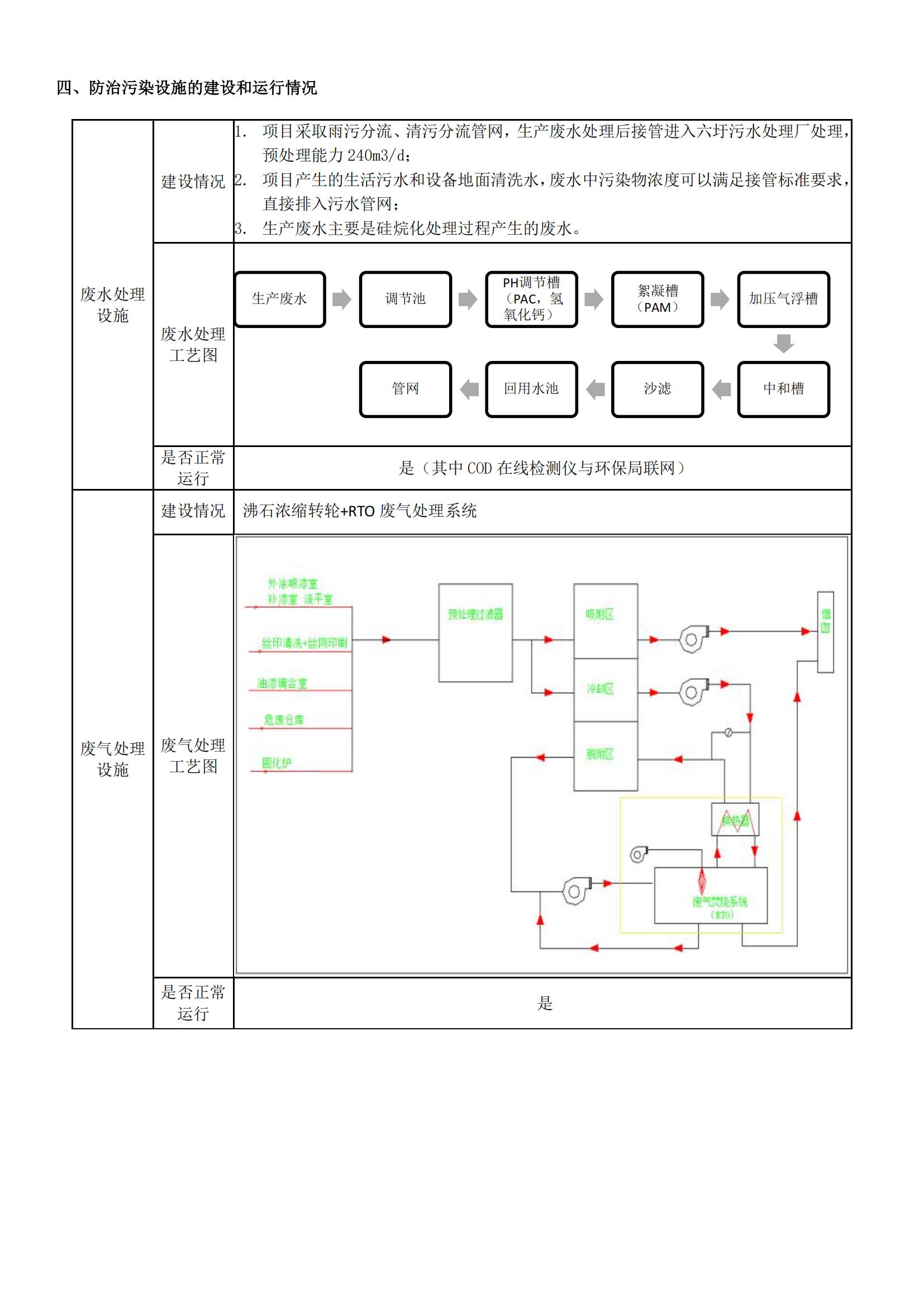
杰富意(江苏) 环境信息公开
2025年度第二季度环境信息公开
发布日期:
2025-07-08
【字号:
大
中
小
】
上一篇:无
下一篇:
2025年度第一季度环境信息公开
【
返回目录
】